Government officials will NEVER ask you to transfer money or disclose bank log-in details over a phone call. Call the 24/7 ScamShield Helpline at 1799 if you are unsure if something is a scam. For details, visit the ScamShield website.
The application for Registered Inspector (RI) is opened from 1 to 30 Nov 2025. Please visit https://www.scdf.gov.sg/fire-safety-services-listing/downloads/forms
Please be informed that Alexandra Fire Station and Jurong Fire Station will not be hosting the weekly Saturday Fire Station Open House on 15 November 2025. Please refer to the list of other Fire Stations that are available for visits.
Please be informed that Punggol Fire Station will not be hosting the weekly Saturday Fire Station Open House on 22 November 2025. Please refer to the list of other Fire Stations that are available for visits.

1

/

4

Search TRSS
Include in Search
Clear All

Please enter a keyword to search

3.5.1 General

The SS tower is to be detailed to allow for the installation of services and fixtures in SS and to resist spalling of the internal face of SS walls, soffit of ceiling slabs and/or finishes on SS floor slab.

3.5.2 Lap and Anchorage Length

a. Full lap and anchorage length of reinforcements in SS and NS walls and slabs shall be provided. The lap length shall take into account good or poor bond condition, steel bar diameter, shape of steel bar, concrete cover, steel strength and location where reinforcement bar laps and confinement of transverse bars.

b. Minimum tension lap and anchorage length of reinforcement bars for minimum concrete grade C32/40 with good bond condition shall be as shown in TABLE 3.5.2. Longer tension lap and anchorage length shall be provided if they are required to meet poor bond condition and/or the structural load and safety requirements.

c. Welding of reinforcement to attain full anchorage length and tension lap length is not permitted.

d. Bundled bars are not permitted.

3.5.3 Concrete Cover

The minimum and maximum concrete cover to the main reinforcements shall be 25mm and 40mm respectively.

3.5.4 Cast-In-Situ Elements for SS and S/C SS

Cast-In-Situ for SS elements shall comply with the dimensions and detailed requirements as shown in the following figures:

3.5.4 Cast-In-Situ Elements for SS and S/C SS
FIGURE 3.5.4(a) Plan of SS wall
FIGURE 3.5.4(b) Sectional details of SS slabs/walls
FIGURE 3.5.4(c) Sectional details of SS slabs/walls
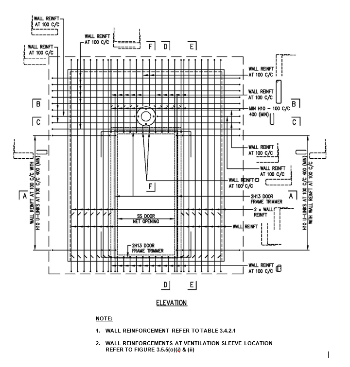
FIGURE 3.5.4(d)(i) Details of SS wall reinforcement bars near SS door
FIGURE 3.5.4(d)(ii) Details of S/C SS wall reinforcement bars near S/C SS door
FIGURE 3.5.4(e) Typical details of embedded conduit in SS wall
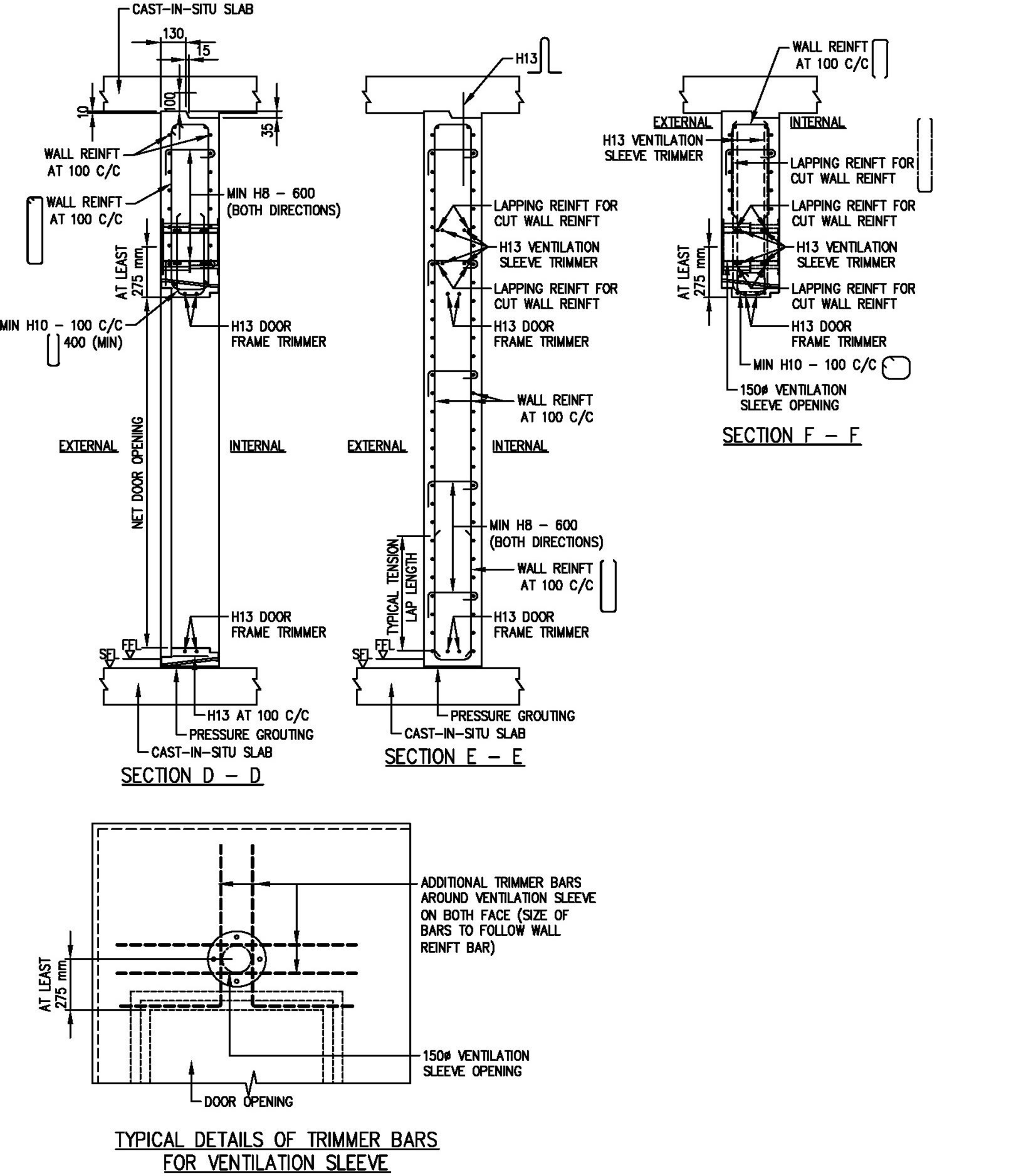
FIGURE 3.5.4(f) Typical details of trimmer bars for ventilation sleeve
FIGURE 3.5.4(g) Typical details of reinforcement bars at wall recess
FIGURE 3.5.4(h) Details of shear links in SS slabs/walls
FIGURE 3.5.4(i) Details of SS slab reinforcement near rescue hatch
FIGURE 3.5.4(j) Reinforcement plan details for S/C SS
FIGURE 3.5.4(k) Sectional details of SS slabs/walls for S/C SS
FIGURE 3.5.4(l) Sectional details of SS slabs/walls for S/C SS
FIGURE 3.5.4(m) Sectional details of SS slabs/walls for S/C SS

 

3.5.5 Precast Elements for SS and S/C SS

Pre-cast SS elements shall comply with the dimensions and detailed requirements as shown in the following figure:

3.5.5 Precast Elements for SS and S/C SS
FIGURE 3.5.5(a)Plan of SS walls with precast SS door frame panel (Type 1)
FIGURE 3.5.5(b)Details and sections of precast SS door frame panel with ventilation sleeve above it (Type 1)
FIGURE 3.5.5(c)Sections of precast SS door frame panel with ventilation sleeve above it (Type 1)
FIGURE 3.5.5(d)Details and sections of precast SS door frame panel with ventilation sleeve along its side (Type 1)
FIGURE 3.5.5(e)Details and sections of precast SS door frame panel with ventilation sleeve along its side (Type 1)
FIGURE 3.5.5(f)Plan of SS walls with precast SS door frame panel ((Type 2)
FIGURE 3.5.5(g)Details and sections of precast SS door frame panel with ventilation sleeve above it (Type 2)
FIGURE 3.5.5(h)Sections of precast SS door frame panel with ventilation sleeve above it (Type 2)
FIGURE 3.5.5(i)Details and sections of precast SS door frame panel with ventilation sleeve along its side (Type 2)
FIGURE 3.5.5(j)Sections of precast SS door frame panel with ventilation sleeve along its side (Type 2)
FIGURE 3.5.5(k)Plan of SS walls with precast SS door frame panel (Type 3)
FIGURE 3.5.5(l)Details of precast SS door frame panel (Type 3)
FIGURE 3.5.5(m)Sections of precast SS door frame panel (Type 3)
FIGURE 3.5.5(n)Sections of precast SS door frame panel (Type 3)
FIGURE 3.5.5(o)(i)Typical details and sections of reinforcement at ventilation sleeve location
FIGURE 3.5.5(o)(ii)Typical details and sections of reinforcement at ventilation sleeve location
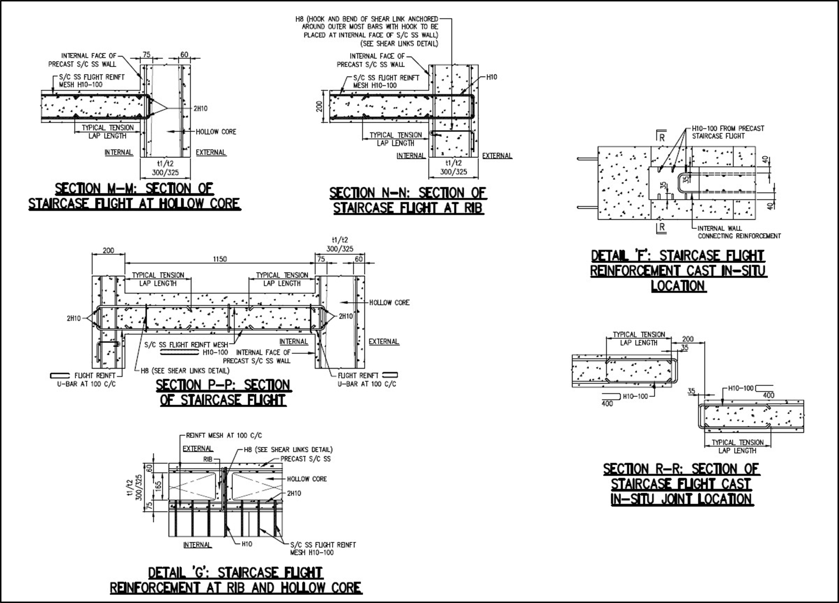
FIGURE 3.5.5(p)Plans and details of SS slabs for S/C SS precast flight

 

3.5.6 Precast Hollow Core S/C SS
3.5.6.1 Dimensions of Precast Hollow Core S/C SS

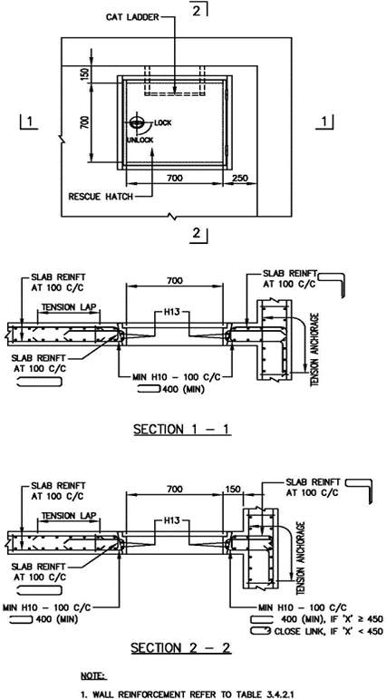
a. Precast hollow core staircase storey shelter shall be designed to meet the shelter area and volume requirements. The internal length and width of the precast S/C SS walls shall be modular with an increment of 100mm or 50mm respectively. Precast S/C SS comprises 3 parts as shown in FIGURE 3.5.6.1(a) and 3.5.6.1(b). Precast S/C SS, including the dimensions and spacing of modular hollow cores [See TABLE A & TABLE B of FIGURE 3.5.6.1(a)], ventilation sleeves, blast door, blast hatch and electrical fixtures are shown in FIGURE 3.5.6.1(a) to 3.5.6.1(c).

i. FIGURE 3.5.6.1(a): Plan of 3 Volumetric Components of Precast S/CSS.

ii. FIGURE 3.5.6.1(b): Internal Elevation View ‘A’ of 3 Volumetric Components of Precast S/C SS.

iii. FIGURE 3.5.6.1(c): Blast Door and Ventilation Sleeve

b. To facilitate de-moulding of the precast S/C SS, the hollow cores shall be tapered all round along its height as shown in FIGURE 3.5.6.1(d).

i. FIGURE 3.5.6.1(d): Hollow Core Shape.

c. Where possible, hollow core of maximum 500mm long shall be adopted to achieve lighter precast SSS components for ease of handling and achievement of maximum vertical continuity.

3.5.6.2 Reinforcement Requirements

a. The reinforcements of precast S/C SS shall be welded steel fabric mesh and hot rolled steel bars. Reinforcements specified for precast slab components, walls and hollow cores of the precast SSS refer to minimum bar diameters and maximum spacing in both directions.

b. In the precast S/C SS walls, reinforcements shall be welded steel fabric mesh of minimum H13 at 100mm c/c spacing or minimum H16 at 100mm c/c spacing depending on the clear height of staircase storey shelter as specified in Clause 3.4.2.1 and TABLE 3.4.2.1.

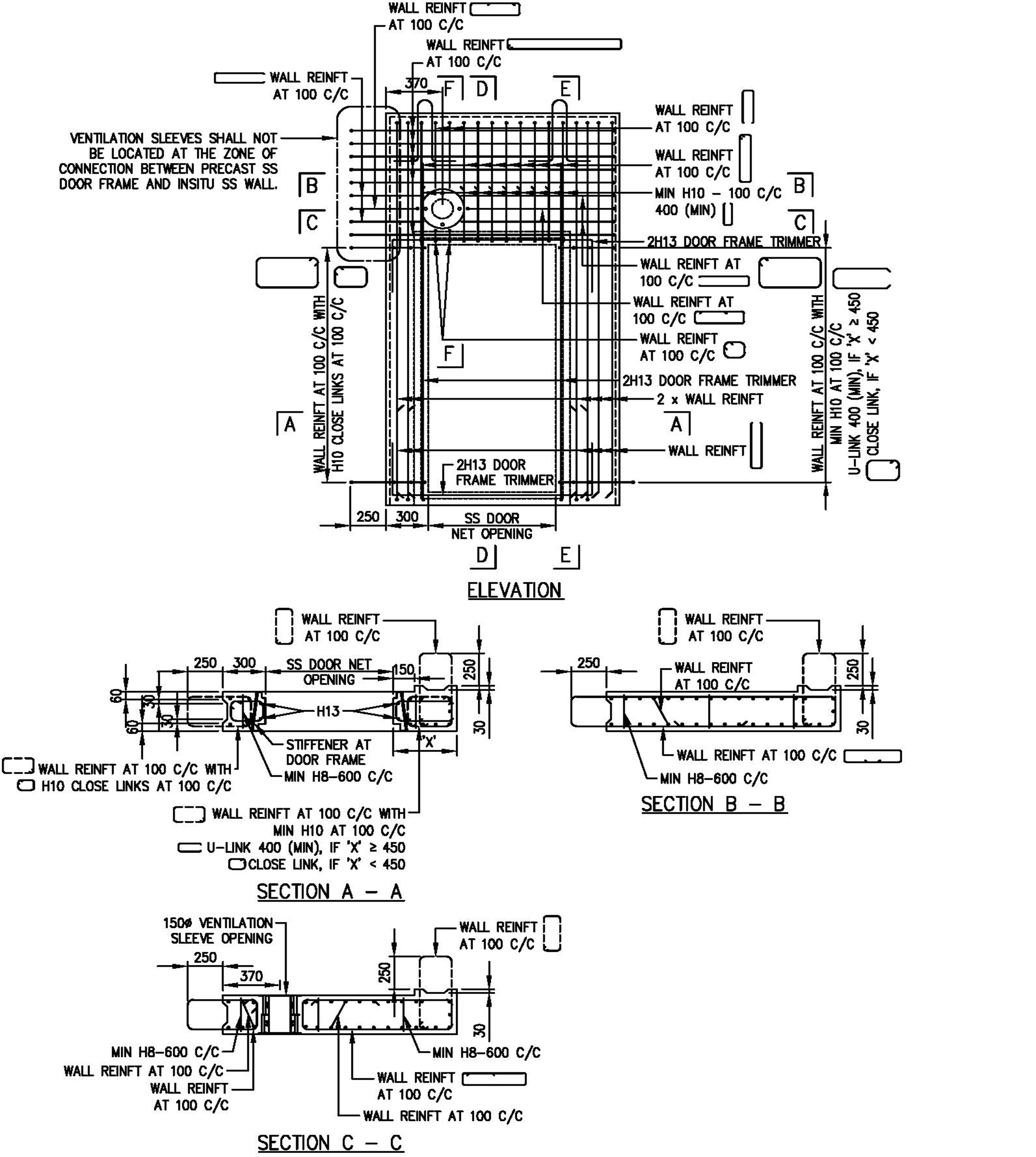
c. The details of reinforcements for precast S/C SS, the rib of precast S/C SS, connection between precast S/C SS components, S/C SS door frame, blast hatch, electrical fixtures, trimmer bars around ventilation sleeve openings, at door recess and hollow cores are shown in FIGURE 3.5.6.2(a)(i) to 3.5.6.2(k):

3.5.6.2 Reinforcement Requirements
FIGURE 3.5.6.2(a)(i)Plan of Precast S/C SS (Component ‘A’)
FIGURE 3.5.6.2(a)(ii)Plan of Precast S/C SS Wall with Reinforcement Details at Blast Hatch Opening (S/C SS Component ‘A’)
FIGURE 3.5.6.2(a)(iii)Plan of Precast S/C SS Wall with Reinforcement Details above Blast Hatch Opening (S/C SS Component ‘A’)
FIGURE 3.5.6.2(a)(iv)Section D-D (S/C SS Component ‘A’)
FIGURE 3.5.6.2(a)(v)Section E-E (S/C SS Component ‘A’)
FIGURE 3.5.6.2(a)(vi)Section F-F (S/C SS Component ‘A’)
FIGURE 3.5.6.2(a)(vii)Section G-G (S/C SS Component ‘A’)
FIGURE 3.5.6.2(a)(viii)Section H-H (S/C SS Component ‘A’)
FIGURE 3.5.6.2(b)(i)Plan   of    Precast   S/C           SS   (S/C        SS Component ‘B’)
FIGURE 3.5.6.2(b)(ii)Plan of Precast S/C SS Wall with Reinforcement Details (S/C SS Component ‘B’)
FIGURE 3.5.6.2(b)(iii)Internal Elevation View ‘B’ (S/C SS Component ‘B’)
FIGURE 3.5.6.2(b)(iv)Section K1-K1 (S/C SS Component ‘B’)
FIGURE 3.5.6.2(b)(v)Section K2-K2 (S/C SS Component ‘B’)
FIGURE 3.5.6.2(b)(vi)Section L-L (S/C SS Component ‘B’)
FIGURE 3.5.6.2(c)(i)Plan of Precast S/C SS (Component ‘C’)
FIGURE 3.5.6.2(c)(ii)Plan of Precast S/C SS Wall with Reinforcement Details (S/C SS Component ‘C’)
FIGURE 3.5.6.2(c)(iii)Section S-S (S/C SS Component ‘C’)
FIGURE 3.5.6.2(c)(iv)Section T-T (S/C SS Component ‘C’)
FIGURE 3.5.6.2(c)(v)Section U-U at Ventilation Sleeve (S/C SS Component ‘C’)
FIGURE 3.5.6.2(c)(vi)Section X-X at Ventilation Sleeve (S/C SS Component ‘C’)
FIGURE 3.5.6.2(c)(vii)Section V-V (S/C SS Component ‘C’)
FIGURE 3.5.6.2(c)(viii)Section W-W (S/C SS Component ‘C’)
FIGURE 3.5.6.2(d)Reinforcement details of Rib
FIGURE 3.5.6.2(e)Details of Reinforcements near Door Frame and at Electrical Fixtures on Internal Face of Precast SSS
FIGURE 3.5.6.2(f)Details of Trimmer Bars for Ventilation Sleeve
FIGURE 3.5.6.2(g)Details of Trimmer Bars for Wall Recess for Precast S/C SS Door Handle
FIGURE 3.5.6.2(h)Electrical Fixtures on External Face of Precast S/C SS
FIGURE 3.5.6.2(i)Reinforcements in Hollow Cores
FIGURE 3.5.6.2(j))Reinforcements in Hollow Cores of Precast S/C SS
FIGURE 3.5.6.2(k)Reinforcements Lapping in Hollow Cores

 

d. For the rib between two hollow cores of precast S/C SS, its top and bottom portion shall be provided with closer shear links of at least 6 numbers of H8 at maximum 100mm c/c spacing as shown in FIGURE 3.5.6.2(d). For area between these top and bottom portions, minimum shear links of at least H8 at maximum 600mm c/c spacing shall be provided as shown in FIGURE 3.5.6.2(d). The hook of the shear links must be anchored around the outermost reinforcements of the internal face of precast S/C SS wall.

e. The reinforcements for the precast S/C SS door frame, ventilation sleeves, wall recess for electrical fixtures on internal face of precast S/C SS wall and wall recess for the external S/C SS door handle are shown in FIGURE 3.5.6.2(f) to 3.5.6.2(h).

f. The modular length of the hollow cores of precast S/C SS shall vary between minimum 200mm and maximum 500mm with increment of 100mm whereas the modular width of the hollow cores of precast S/C SS shall be 165mm and 190mm for S/C SS wall thickness of 300mm and 325mm respectively as shown in TABLE C of FIGURE 3.5.6.2(i). In these hollow cores, minimum reinforcements and links shall be provided and installed as shown in TABLE D of FIGURE 3.5.6.2(i) and 3.5.6.2(j). Higher reinforcements and links shall be provided if they are required to meet the structural safety and stability requirements.

g. All reinforcement bars must be designed and detailed with full tension anchorage or lap length, complying with Clause 3.5.2. The reinforcements for hollow cores of precast S/C SS wall shall be cranked at their upper part to facilitate placing of the reinforcements at lapping level as shown in FIGURE 3.5.6.2(k).

3.5.6.3 Connection between Precast Hollow Core Staircase Storey Shelters

a. The connection between Precast S/C SS hollow cores are shown in FIGURE 3.5.6.3(a) to 3.5.6.3(c):

i. FIGURE 3.5.6.3(a): Splice Sleeve Connection Details between Precast S/C SS and Cast in-situ Element and Bolt Connection Details between Two Precast S/C SS.

ii. FIGURE 3.5.6.3(b): Splice Sleeve Connection Details for Precast S/C SS Tower.

iii. FIGURE. 3.5.6.3(c): Connection Details between Lower and Upper Precast S/C SS.

b. Where precast S/C SS is supported on cast in-situ elements (beam or wall), H28 dowel bars shall be cast in the in-situ elements for bolt and steel plate connection or splice sleeve connection between the precast S/C SS and the cast in-situ elements. These dowel bars must be properly secured in position with temporary template such that they are in line with bolt hole or splice sleeve of the upper precast S/C SS hollow core as shown in FIGURE 3.5.6.3(a) to 3.5.6.3(c). In case of the splice sleeve, it shall be pressure-grouted with minimum Grade 70 N/mm2 grout to design and manufacturer’s specification.

c. The lower and upper precast S/C SS can be connected by bolt and steel plate connection or splice sleeve connection as shown in FIGURE 3.5.6.3(c). To facilitate installation, H28 bars required for these two types of connection shall be properly secured in position at 4 top corners or other locations (if any) of lower precast S/C SS wall with a temporary template such that they are aligned with the bolt holes or splice sleeve provided at the base or lower part of the upper precast S/C SS respectively.

3.5.6.4 Precast Slab

a. 90mm thick precast slab is cast as integrated part of the precast S/C SS component.

b. The minimum reinforcements to be provided for precast slab and structural concrete topping for the slab shall be as shown in FIGURE 3.5.6.4(a). The details show the thickness of precast slab and in-situ concrete topping.

i. FIGURE 3.5.6.4(a): Detailed Reinforcements of Precast Slab and Cast In-Situ Concrete Topping.

ii. FIGURE 3.5.6.4(b): Connection Details between Precast S/C SS and Cast In- Situ Wall.

c. The shear links shall be cast in the precast slab. The hook of the shear links must be anchored around the outermost layer of reinforcement bars of the precast slab. The bend of the shear link shall be anchored around the outermost layer of reinforcement bars in the concrete topping.

3.5.6.5 External Electrical Fixtures

Where there are electrical fixtures on external face of S/C SS precast wall, a recess shall be formed on the rib of the precast S/C SS wall as shown in FIGURE 3.5.6.2(h).

3.5.6.6 Ventilation Sleeves

One of the two ventilation sleeves shall be located above the precast S/C SS door at the entrance.

3.5.6.7 Door Recess on Precast S/C SS Wall

A recess shall be formed on the external face of the precast S/C SS wall to accommodate the S/C SS door handle when the S/C SS door is opened in 180º. The recess shall not be larger than 160mm (length) x 80mm (height) x 40mm (depth). The reinforcement bars for the recess are shown in FIGURE 3.5.6.2(g).

3.5.7 Joints

a. Construction joints in an SS tower shall be properly executed to ensure that the strength and the integrity of the SS are not impaired. The type and location of joints shall be specified in the design after taking into account the following:

i. A concrete kicker, if provided, shall not be more than 100mm high.

ii. All SS walls located within each storey shall be cast in one operation.

b. Expansion joints or contraction joints in the SS tower are not permitted.

c. Ventilation sleeve and electrical services shall not be located within connection joint between precast SS door frame and cast in-situ SS/NS wall, and within connection joint between two precast SS walls.